
Manómetro 0-10 bares conexión vertical 1/4" FERCO
Rango de trabajo: 0-10 bares, Rosca: Macho 1/4", Tamaño: diámetro 50mm.
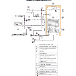
Interacumulador de 200 litros vitrificado con 1 serpentín ideal para calderas de gasoil, gas, biomasa, leña y energía solar, no para aerotérmia.
CARACTERISTICAS TÉCNICAS MODELO INTERACUMULADOR VITRIFICADO CON SERPENTÍN FIJO SUICALSA ASF1020V08RG:
Interacumulador construido en acero carbono ST 37.2 revestido interiormente por capa de vitrificado cerámico de alta calidad, idóneo para el almacenamiento de agua potable según el Reglamento 1935/2004. El revestimiento interior está realizado de acuerdo a la norma EN 4753-3
y tiene un espesor entre 0,15 - 0,50 mm. El interacumulador incorpora un serpentín fijo soldado al cuerpo del acumulador, construido igualmente en acero carbono vitrificado.
El revestimiento interior está protegido ante la corrosión mediante un ánodo de magnesio que asegura su protección catódica. Este modelo de interacumulador se suministra en configuraciones vertical y horizontal.
APLICACIÓN
Producción de agua caliente sanitaria (ACS) para uso doméstico o industrial.
AISLAMIENTO
Los interacumuladores se suministran con aislamiento estándar de poliuretano:
El acabado exterior se realiza en funda de PVC de color gris.
Los interacumuladores cumplen los criterios de diseño ecológico según Reglamento 814/2013 y de etiquetado energético según Reglamento 812/2013.
Características de los componentes del interacumulador:
El interacumulador está identificado por una etiqueta que contiene la siguiente información:
Parámetros técnicos según Reglamento 812/2013 de etiquetado energético:
Asimismo, de acuerdo con la Directiva Europea CEE 97/23, cada acumulador viene acompañado del Certificado de Conformidad y de un Manual de Uso y Mantenimiento.


GARANTÍA:
TOTAL (Mano de obra, desplazamiento y recambios): 6 meses
CALDERÍN: 2 años
Ficha técnica
Normas intalación interacumulador SUICALSA ASF1 150-200-300-400-500-750-1000-1500 V (311.49KB)

Rango de trabajo: 0-10 bares, Rosca: Macho 1/4", Tamaño: diámetro 50mm.

Cuerpo: Latón niquelado, Presión máxima: 25 bares, Regulación de la presión: de 1 a 6 bar, Rosca: 3/4" Hembra-DN20

Bitermostato de inmersión con regulador de temperatura de 0 a 90ºC y pulsador rearme manual

Vaso de expansion multifunción de 50 litros con patas válido para ACS, Calefacción y Solar, Color: Blanco, temperatura máxima 120º

Válvula de seguridad 1/2" de doble función combianada, limitando la presión y la temperatura...

Cuerpo: Latón niquelado, Presión máxima: 25 bares, Regulación de la presión: de 1 a 6 bar, Rosca: 1" Hembra-DN25

Cuerpo principal: Plástico, Filtro : Perlas, Tomas: 1", M3/h: 10,6. Iman de Neodimio de 11000 Gauss

Vaso de expansion multifunción de 100 litros con patas válido para ACS, Calefacción y Solar, Color: Blanco, temperatura máxima 120º

Compatible con modelos SUICALSA DAB, ASSC, ADH de 80 a 300 litros y ASF de 150 a 400 litros.

Ánodo de magnesio para acumuladores, interacumuladores, depósitos SUICALSA ó CORDIVARI hasta 300 litros, se recomienda cambiar cada 12 meses.

Resistencia de inmersión para líquidos. Potencia: 3000w, Tensión: 230/400V, Longitud: 29 cm, Material: Acero Inoxidable AISI-316L, Rosca: 1 ½"

Resistencia de inmersión para líquidos. Potencia: 4500w, Tensión: 230/400V, Longitud: 52 cm, Material: Acero Inoxidable AISI-316L, Rosca: 1 ½"

Resistencia de inmersión para líquidos. Potencia: 6000w, Tensión: 230/400V, Longitud: 68 cm, Material: Acero Inoxidable AISI-316L, Rosca: 1 ½"

Interacumulador de Acero negro para Inercia con dos serpentines. Temperatura máxima 95ºC. Material: Acero al Carbono ST37-2, Capacidad: 1455 litros, Serpentín 1: 3.04 m2, Serpentín 2: 2.03 m2, Medidas: 221x125 cm, Tipo de instalación: Suelo. Producto Bajo Pedido

Depósito con conexiones en la parte superior para producción y acumulación de Agua Caliente Sanitaria (ACS). Funcionamiento estándar a 8 bars en Inox 316L. Calderín: Acero Inox, Capacidad: 150 litros, Serpentín: 1,9 m2, Medidas: 102 X 60 cm, Resistencia opcional.

Ánodos electrónicos permanentes para proteger de la corrosión, sin mantenimiento para acumuladores de 1000 hasta 2000 litros

Calderín: Polywarm® Capacidad: 291 litros, Nº de Serpentines: serpentines disponibles en los modelos BOLLY 2 Y 3 PDC, Medidas: 168x65cm, tipo soporte: Suelo

Interacumulador vitrificado para producción y acumulación de ACS. Calderín: Acero vitrificado, Capacidad: 186 litros, Medidas: 143x60 cm , Presión de trabajo: 10 bar, Aislamiento: PU 75 mm, Temperatura max: 95ºC.

Depósito de Gran Volumen con Doble Serpentín y boca de registro DN400 para producción y acumulación de Agua Caliente Sanitaria (ACS). Funcionamiento estándar a 8 bars en Inox 316L. Calderín: Acero inoxidable, Capacidad: 1500 litros, Serpentín Sobredimensionado: 6,9 m2, Serpentín Auxiliar: 3,48 m2, Medidas: 210 X 115 cm, Tipo de Boca: DN400, Resistencia opcional.
Su agradecimiento a la reseña no pudo ser enviado
Reportar comentario
Reporte enviado
Su reporte no pudo ser enviado
Escriba su propia reseña
Reseña enviada
Su reseña no pudo ser enviada
Calderín: Vitrificado, capacidad: 177 litros, 1 serpentin de 0,90 m2, Medidas: 134x56cm, tipo soporte: Suelo, Resistencia: Opc.