
Sensor VFS 2-40L/Min 0-100°C, 3/4“AG FERC / SOREL
Sensor VFS para control de Flujo y medición temperatura
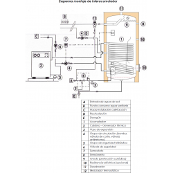
Interacumulador de 1.500 litros vitrificado con 1 serpentín ideal para calderas de gasoil, gas, biomasa, leña y energía solar, no para aerotérmia.
CARACTERISTICAS TÉCNICAS MODELO INTERACUMULADOR VITRIFICADO CON SERPENTÍN FIJO SUICALSA ASF1150V08RG:
Interacumulador construido en acero carbono ST 37.2 revestido interiormente por capa de vitrificado cerámico de alta calidad, idóneo para el almacenamiento de agua potable según el Reglamento 1935/2004. El revestimiento interior está realizado de acuerdo a la norma EN 4753-3
y tiene un espesor entre 0,15 - 0,50 mm. El interacumulador incorpora un serpentín fijo soldado al cuerpo del acumulador, construido igualmente en acero carbono vitrificado.
El revestimiento interior está protegido ante la corrosión mediante un ánodo de magnesio que asegura su protección catódica. Este modelo es para instalación vertical sobre suelo.
APLICACIÓN
Producción de agua caliente sanitaria (ACS) para uso doméstico o industrial.
AISLAMIENTO
Los interacumuladores se suministran con aislamiento estándar de poliuretano:
El acabado exterior se realiza en funda de PVC de color gris.
Los interacumuladores cumplen los criterios de diseño ecológico según Reglamento 814/2013 y de etiquetado energético según Reglamento 812/2013.
Características de los componentes del interacumulador:
El interacumulador está identificado por una etiqueta que contiene la siguiente información:
Asimismo, de acuerdo con la Directiva Europea CEE 97/23, cada acumulador viene acompañado del Certificado de Conformidad y de un Manual de Uso y Mantenimiento.


GARANTÍA:
TOTAL (Mano de obra, desplazamiento y recambios): 6 meses
CALDERÍN: 2 años
Ficha técnica
Normas intalación interacumulador SUICALSA ASF1 150-200-300-400-500-750-1000-1500 V (311.49KB)

Sensor VFS para control de Flujo y medición temperatura

Sensor RPS 0-10 bar Cable 2,90m para el control de presión y medición de la temperatura

Rango de trabajo: 0-10 bares, Rosca: Macho 1/4", Tamaño: diámetro 50mm.

Cuerpo: Latón niquelado, Presión máxima: 25 bares, Regulación de la presión: de 1 a 6 bar, Rosca: 3/4" Hembra-DN20

Uso: ACS, Piscina y Calefacción, Sondas incluidas: 3, Entradas: 6 PT1000, Salidas: 5, Programas: 42

Uso: ACS y Piscina, Nº de Sondas incluidas: 2, Entradas: 4 PT1000, Relés: 2 Mecánicos 230v y 1 PWM, nº de Programas: 25

Centralita solar para ACS, Sondas incluidas: 3, Entradas: 4 PT1000, Salidas: 3 (2 Relés y 1 PWM), Programas: 10

Uso: ACS ó Piscina, Nº de Sondas incluidas: 2, Entradas: 3 PT1000, Relés: 1 Mecánico de 230v, nº de Programas: 9

Bitermostato de inmersión con regulador de temperatura de 0 a 90ºC y pulsador rearme manual

Vaso de expansion multifunción de 50 litros con patas válido para ACS, Calefacción y Solar, Color: Blanco, temperatura máxima 120º

Válvula de seguridad 1/2" de doble función combianada, limitando la presión y la temperatura...

Centralita solar para ACS, Sondas incluidas: 4, Entradas: 4 PT1000, Salidas: 2 PWM, Programas: 10

Cuerpo: Latón niquelado, Presión máxima: 25 bares, Regulación de la presión: de 1 a 6 bar, Rosca: 1" Hembra-DN25

Cuerpo principal: Plástico, Filtro : Perlas, Tomas: 1", M3/h: 10,6. Iman de Neodimio de 11000 Gauss

Vaso de expansion multifunción de 100 litros con patas válido para ACS, Calefacción y Solar, Color: Blanco, temperatura máxima 120º

Compatible con modelos SUICALSA DAB, ASSC, ADH de 1000 a 1500 litros y ASF de 1000 a 1500 litros.

Ánodo de magnesio para acumuladores, interacumuladores, depósitos SUICALSA ó CORDIVARI desde 800 a 2500 litros, según modelos necesitan 2 unidades de ánodo de magnesio, se recomienda cambiar cada 12 meses.

Resistencia de inmersión para líquidos. Potencia: 3000w, Tensión: 230/400V, Longitud: 29 cm, Material: Acero Inoxidable AISI-316L, Rosca: 1 ½"

Resistencia de inmersión para líquidos. Potencia: 4500w, Tensión: 230/400V, Longitud: 52 cm, Material: Acero Inoxidable AISI-316L, Rosca: 1 ½"

Resistencia de inmersión para líquidos. Potencia: 6000w, Tensión: 230/400V, Longitud: 68 cm, Material: Acero Inoxidable AISI-316L, Rosca: 1 ½"

Depósito de Gran Volumen para producción y acumulación de Agua Caliente Sanitaria (ACS). Funcionamiento estándar a 8 bars en Inox 316L. Calderín: Acero inoxidable, Capacidad: 3000 litros, Serpentín: 9,3m2, Medidas: 230 X 150 cm, Resistencia opcional.

Calderín: Puffermas® Capacidad: 183 litros, Nº de Serpentines: 1 de 1,2 m2, Medidas: 153x55cm, tipo soporte: Suelo

Calderín: Vitrificado , capacidad: 750 litros , 1 serpentines de 2,10 m2, Medidas: 200x95cm , tipo soporte: Suelo , Resistencia: Opc. 1" ½

Depósito con serpentín extraíble y boca de registro para producción y acumulación de Agua Caliente Sanitaria (ACS). Funcionamiento estándar a 8 bars en Inox 316L. Calderín: Acero inoxidable, Capacidad: 500 litros, Serpentín Principal: 1,2 m2, Medidas: 200 x 80 cm, Tipo de boca: DN300, Tipo de instalación: Vertical, Resistencia opcional.

Depósito de acumulación con serpentín para circuito primario de agua caliente o fría para calefacción/refrigeración, producida por cualquier fuente de energía, tradicional o renovable. Calderín: Acero al Carbono, Capacidad: 250 litros, Superficie intercambiador: 0,94 m2, Clasificación energética: B, Medidas: 163x60cm, Conexiones circuito: 1", Presión de trabajo del depósito: 4 bar

Depósito de Gran Volumen con boca DN400 para producción y acumulación de Agua Caliente Sanitaria (ACS). Funcionamiento estándar a 8 bars en Inox 316L. Calderín: Acero inoxidable, Capacidad: 2000 litros, Serpentín: 6,9 m2, Medidas: 220 X 140 cm, Tipo de boca : DN400, Resistencia opcional.
Su agradecimiento a la reseña no pudo ser enviado
Reportar comentario
Reporte enviado
Su reporte no pudo ser enviado
Escriba su propia reseña
Reseña enviada
Su reseña no pudo ser enviada
Calderín: Vitrificado, capacidad: 1.500 litros, 1 serpentín de 3,00 m2, Medidas: 231x105cm, tipo soporte: Suelo, Resistencia: Opc. 1"½